
一、频率特性等效电路
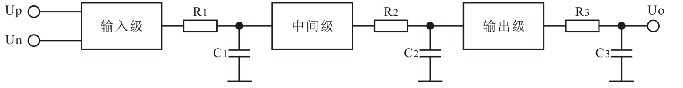
学习运放我们知道运放内部为三级结构:输入级、中间级和输出级。
每一级都可以等效为一个带宽无限宽的放大器和一个RC低通网络的级联。如下图。

由于各级电路的电路形式以及增益不同,故等效的RC时间常数也不同。
输出级为电压跟随器形式。其增益最低,但带宽最宽(即RC低通截止频率最高)。即RC时间常数最小。
运放的开环低频增益相当高(100dB以上)。这主要由输入级(差分放大器)和中间级(共射放大器)提供。
故输入级和中间级的RC时间常数最大,即截止频率最低。
二、RC低通的特性
1、电路形式

2、传递函数

3、RC低通的特性

幅频特性和相频特性
三、RC高通的特性
1、电路形式

2、传递函数

3、RC高通的特性

幅频特性和相频特性
四、稳定性的概念
运放内部的三级电路在一定的频率上都会产生相移。频率越是接近或超过每级电路的等效RC低通网络的特征频率(fo)所产生的相移越大(同时该级传输系数越小)。
每级电路的最大相移不超过90°
当某个频率上三级电路的累积相移达到180°时,则运放在该频率上输出正弦波将与输入正弦波反相。
由于运放在线性应用时必然采用负反馈,而运放在某个频率上反相,此时,在该频率上负反馈将演变成正反馈。
如果在满足相位条件的这个频率上同时还满足AF>1,则将产生自激振荡。
此时运放构成的线性电路将无法正常工作。——称为不稳定。
所以,运放的稳定性指的是:运放不产生自激振荡的可能性。
在运放所构成的各种线性电路中(放大器、电压跟随器、有源滤波器以及各种运算处理电路等),能否稳定工作是必须要考虑的问题。
欢迎分享,转载请注明来源:内存溢出
微信扫一扫
支付宝扫一扫
评论列表(0条)