
在测量控制系统中,常常要求有一些实时时钟,以实现定时控制、定时测量或延时动作,也往往要求有计数器能对外部事件计数,如测电机转速、频率、工件个数等。广泛用于个人家庭、学校、工厂等场所,是人们日常生活、工作中不可缺少的必需品。
实现定时,有软件、数字电路和可编程定时器3种主要方法。可编程定时计数器是为方便微型计算机系统的设计和应用而研制的,它是硬件定时,又能很容易地通过软件来确定和改变它的定时值,通过初始化编程,能够满足各种不同的定时要求,因而在嵌入式系统的设计和应用中得到广泛的应用。
单片计算机即单片微型计算机,是集CPU、RAM、ROM、定时/计数和多种接口于一体的微控制器。它体积小,成本低,功能强,广泛应用于智能产品和工业自动化。而51单片机是各单片机中最为典型和最有代表性的一种。
方波是一种非正弦曲线的波形,通常会于电子和讯号处理时出现。理想方波只有“高”和“低”这两个值。电流的波形为矩形的电流即为方波电流。不论时间轴上下是不是对称的,只要是矩形就可叫方波,必要时,可加“对称”,“不对称”加以说明
通过单片机内部的计数器/定时器,采用软件编程来产生方波,这种方法的硬件线路较简单,系统的功能一般与软件设计相关。
选择MCS-51系列中的8031单片机,由于是用指示灯显示输出方波信号,一个LED显示灯即可满足设计要求。
8031是最常见的的MCS-51系列单片机,是inter公司早期的成熟的单片机产品,应用范围涉及到各行各业。



1、内部数据存储器结构:

复位后:内部RAM 区及外部RAM 区皆保持原值
2、程序状态字: PSW

CY:进、借位,有进、借位:CY=1
AC:半进、借位,有半进、借位:AC=1
F0:用户标志位(由用户设定)
RS1,RS0:工作寄存器组选择位
00:选择0组
01:选择1组
10:选择2组
11:选择3组
OV:溢出位,有溢出:OV=1
X:无效位
P:奇偶位,运算结果有奇数个1:P=1
3、程序存储器特定入口:
0000H: 复位或开机后的程序入口
0003H: 外部中断0 服务程序入口
000BH: 定时/计数器0 中断服务程序入口
0013H: 外部中断1 服务程序入口
001BH: 定时/计数器1 中断服务程序入口
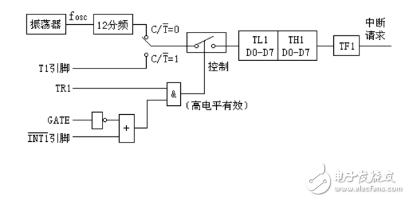
定时/计数器8031 片内有两个16位定时/计数器(增量式计数)
1、工作方式(方式0、方式1、方式2、方式3)
以定时/计数器1为例
⑴方式0(13位定时/计数)

⑵方式1(16位定时/计数)

⑶方式2(8位自动重装时间常数定时/计数)

⑷方式3(仅适用于定时/计数器0)
TL0 用于8位定时/计数
TH0 只用于8位定时

欢迎分享,转载请注明来源:内存溢出
微信扫一扫
支付宝扫一扫
评论列表(0条)