
1 引言
D类和E类功率放大器克服了A、B、c类功率放大器的缺陷,使功率器件工作于开关状态。但是在工作频率升高时D类就出现一些缺点:(1)由于晶体管存在开关时间,如果开关时问占去信号周期的较大部分时.渡越损耗就显得十分突出,放大器难以保持高效率工作;(2)两个晶体管可能同时导通或截止,由此引起二次击穿而使功率管损坏;(3)产生的波形是矩形波,要用LC谐振电路滤出基波,难免有谐波损耗。因此转换效率减小,这就限制了D类状态的电路工作频率的进一步提高。而E类功率放大器对高频晶体管的工作电流和耐压要求比D类要高一些,因此限制了电路输出功率的提高。本文研究的是DE类高频调谐功率放大器电路,他综合了D类和E类的优点,使两个功率管类似于D类放大器轮流导通,当关断时,功率管两端电压等于电源电压。同时每个功率管的工作状态又能满足E类条件,因此电路既可以工作在与E类相同的高频条件下,又保证了较高的工作效率和较大的输出功率。
2 DE类放大器的基本电路和工作原理
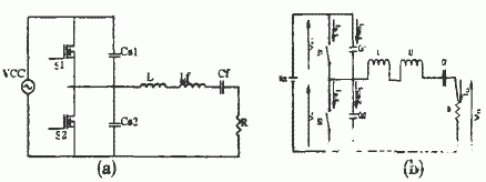
图1(a)为DE类高频谐振功率放大器的电路原理图。其中开关器件为两个功率场效应管S1、S2,Csl、Cs2为开关器件两端的外接电容(包括了开关的输出电容和分布电容之和),L、Lf、cf、R组成负载串联回路。其中R是电路的等效负载电阻,L为电路中的剩余电感,Lf、cf为理想串联谐振回路,谐振于信号的基波频率,它的作用是保证流过回路的电流波形是理想正弦波。放大器等效电路如图l中(b)所示,其中将功率管器件s1、s2等效为理想开关(饱和导通时电阻为零.相当于s闭合;截止时电阻无穷大时,s断开)。

图1 DE类功率放大器
下面分析DE类功率放大电路的工作过程。在稳态工作下,一个完整的开关周期包括了四个阶段,下面在一个周期具体描述其工作过程(0≤θ≤2π,0≤θ≤2π):
(1)当0≤θ≤2/π时,s1闭合、s2断开。此时s1两端电压Vs1为零.s2两端电压Vs2和电容Cs1两端电压均为电源电压Vcc保持不变。由于负载网络的影响,电流is1有—个上升的过程,is2为零。
(2)当2/π≤θ≤π时,s1、s2断开。谐振回路和电源同时开始向电容cs1充电.两端逐渐上升至Vcc,s2并联电容cs2开始放电,两端逐渐减小至零。电流is1、is2为零。
(3)当π≤θ≤3π/2时,s1断开,S2闭合。Vs1为电源电压Vcc,Vs2为零。is2等于负载网络电流。
(4)当3π/2≤θ≤2π时.S1、S2断开。电容Cs1放电,Vs1逐渐减小至零,Cs2开始充电,Vs2逐渐上升至Vcc。is1、is2为零。
可以看出,DE类高频调谐功率放大器电路结构与D类放大器类似,都是由两个功率管组成,都工作于开关状态.所谓DE类功率放大器的最佳工作状态是指每个功率管.E作时都满足E类条件,也就是指每个功率器件的漏源(集电极或阳极)的电压电流波形满足以下三个条件:
(1)从导通到关断转换时,漏源的(集电极或阳极)电压应在功率管关断之后才开始上升;
(2)从关断到导通转换时,漏极(集电极或阳极)电流应在漏源(集电极或阳极)电压降到零之后才开始上升;
(3)在从关断到导通转换时,即导通时刻,还必须满足电压变化率等于零。
图2是电路丁作时的开关管两端电压和电流波形,可以看出每个开关管都满足E类条件。

图2开关两端电压电流波形
电路主要参数的分析与计算:
首先从输出端的电压和电流的表达式作为分析的出发点。由等效电路图2—2(b)中可以得出功率放大器的基本电路方程,θ为相对于驱动信号的初相位:

由以上方程可以看出电路中各个电流与电压的相互关系。其中和是待定参数。
开关的电压和电流必须满足以下条件:

为了使每个开关在工作的时候都能满足E类开关条件,有以下公式:

从式(17)和(18)可以比较得出.在理想状态下电路的功率转换率为100%。
(2) 负载刚络参数:
通过以上对于电路丁作时应满足的各个参数的波形方程的描述,可以由以下方程计算出电路元器件的确切值公式:

3 仿真结果
取电路的仿真参数为Ql=10,f=1MHz,Vcc=500V,Pint=4KW,根据公式计算得出Cn=C2=8000PF,Lr=5.0462μH,Cf=5960PF,R=3.169Ω。各点仿真波形如图3所示(以功率管S1为例)。最上面为驱动信号,其次为功率管S1两端电压波形,第三为功率管S1漏极电流波形,最下面为通过负载电阻R的电流波形。

图3 DE类放大器各点仿真波形
4 电路设计
4.1主电路设计
设计参数同仿真参数。实际电路中Cs1、Cs2和Cf,是多个电容串并联组成,开关管选用APT60M75L2FLL,允许峰值电流为73A。
4.2控制与驱动电路
控制电路采用是美国TI公司生产的UC3825,它是一种脉宽调制开关电源集成控制器,适用于电流型或电压型开关电源电路。它的工作频率可达1MHz,最大峰值电流可达2.2A。

图4控制电路原理图
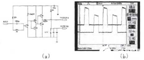
图4是控制电路原理图.它可以提供相位差为180°的双路矩形波输出。通过管脚5和6自行设定芯片的振荡频率,由外接Rr,和Cr确定,其中Rr是可变电阻器,通过调节R,可以微调振荡频率f使其达到2.0MHz左右。25%的占空比主要是通过7脚和3脚来调整的,从7脚输入的信号是一个锯齿波,3脚的输入信号是16脚输出的基准电压(+5.1v)通过分压电路得到的,从而以3脚和7脚为输入的比较器的输出是一个占空比可调的矩形波.通过调整3脚的电压可以在很大范围内调节该占空比。最后通过后面的锁存器(PWM Latch)以及分相器的协调来实现输出信号的占窄比调整,达到设计要求的波形。
为了使功率管能够准确、快速的开通或者关断,需要对UC3825中产生的方波控制信号放大以后,才能用来驱动功率管。信号放大部分电路如图5(a)所示。该驱动放大电路使用三极管对UC3825所产生的驱动控制信号的电压和电流进行放大。
按照以上计算的驱动电路参数,搭建电路,检测驱动电路的输出波形。测得图的波形如图5(h)所示:

图5驱动电路原理图和实测图
5 结论
通过理论分析、电路仿真、实际驱动电路的设计,表明所研究的DE类高频功率放大器是正确的和可行的。DE类射频大功率放大器有着很多关键技术。其中的降低开关损耗,提高放大器的效率,一直是现代高频大功率领域关注的热点。DE类大功率高频电路还存在更广阔的研究空间。
本文作者创新点:本文结合D类和E类放大器的优点,提出DE类放大器,而且根据电路的工作条件要求设计了方波驱动电路,并得到了试验验证。
经济效益:该项目主要应用于功率射频放大器方面,项目产生的经济效益初步估计为100万。
责任编辑:gt
欢迎分享,转载请注明来源:内存溢出
微信扫一扫
支付宝扫一扫
评论列表(0条)