
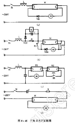
取消镇流器日光灯
因为镇流器是电感元件,造成电路功率因素偏低,以40W日光灯为例,用镇流器组合而成的常规电路,其功率因素约0.6左右。这种呈感性的工作电路。会吸收电网无功功率:若普通采用,就加重了电网负担。
取消镇流器的日光灯电路见图4-46(d)。在这里,只用一个电容器C和一只电阻器R,就取代了镇流器,提高了电路的功率因数。
电容器、电阻器的取值见表4-4。

[责任编辑:小敏]--如须转载,请注明来至--www.elecfans.com
欢迎分享,转载请注明来源:内存溢出

取消镇流器日光灯
因为镇流器是电感元件,造成电路功率因素偏低,以40W日光灯为例,用镇流器组合而成的常规电路,其功率因素约0.6左右。这种呈感性的工作电路。会吸收电网无功功率:若普通采用,就加重了电网负担。
取消镇流器的日光灯电路见图4-46(d)。在这里,只用一个电容器C和一只电阻器R,就取代了镇流器,提高了电路的功率因数。
电容器、电阻器的取值见表4-4。

[责任编辑:小敏]--如须转载,请注明来至--www.elecfans.com
欢迎分享,转载请注明来源:内存溢出
微信扫一扫
支付宝扫一扫
评论列表(0条)