
问:哪种线性充电器最适合我的应用?
答:当为特定应用选择合适的充电器时,您应该考虑多种因素:功率水平、尺寸、电池类型等。
以TI充电器产品组合中不同的充电器为例。bq24232是一种线性充电器,具有500mA的充电电流和电源路径的特性。该解决方案的体积约为3.5mm × 4.5mm2,包括必要的电阻器和电容器。这对需要系统即时开启功能且空间不受限的应用而言是绝佳的选择。
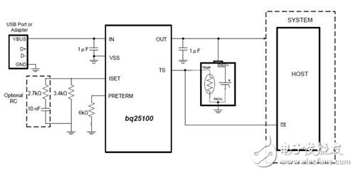
如果电路板空间是受限的,那么bq24040可提供一个2.5mm × 3.5mm2的解决方案。该充电器可支持10mA至1A的充电电流,并具有充电状态指示和可编程的预充电和终止速率。由于其灵活性,该器件成为低功耗应用中最广泛使用的线性充电器之一。但bq24040的最小终止电流为6mA,这对超小型电池而言可能太大了。因此,对于尺寸和电池容量均非常小的应用(如助听器),bq25100是很好的选择。该集成电路(IC)本身的封装尺寸仅为1.6mm × 0.9mm,解决方案总体积也很小,只有2.1mm × 2.2 mm2。此外,该IC可在电流小于1mA时终止充电,并为小型电池延长运行时间。
当挑选充电器时,电池电压是另一个决定因素。bq24232和bq24040产品系列都有4.2V和4.35V的选项。bq25100则多提供了两个选项(4.3V和4.06V的选项),以满足可穿戴式应用的特殊需求。
问:为什么我的电池会在其充满电之前终止充电?
答:有几种情况可能会导致提前终止充电。首先,检查输入电压(VIN)引脚处的输入电压是否稳定并高于VBAT + VIN_DT。大多数TI充电器均有一个电源状态良好检测阈值(VIN_DT),该阈值是VIN和VBAT的差值。一旦VBAT增加且所述差值低于该阈值,充电就会终止。该阈值的典型值约为80mV。
其次,确定电池跟踪电阻是否很小。有时,引线本身具有很大的电阻(达1Ω),这将导致300mV的电压降以及300mA的充电电流。在这种情况下,即使电池电压只有3.9V,充电器VBAT引脚的电压也会达到4.2V,并因此终止充电。
第三,确保为安全定时器设置了正确的值。对bq24232来说,可为安全定时器设置两小时到八小时的时间;一旦该定时器超时充电就会终止。如果充电电流过小且为安全定时器设置的时间过短,就有可能在电池充满电之前停止充电。
问:我如何能消除小充电电流的振荡?
答:大部分时间里,输入与输出电容均可帮助稳定输入与输出电流。但在某些情况下(尤其当充电电流非常小时),电流程序引脚(例如ISET引脚)处的寄生电容会引起振荡,这时输入与输出电容就不再是合适的解决方案了。
对bq25100而言,如果充电电流小于50mA,那么我建议添加一个与ISET电阻器并联的电阻器/电容器(RC)补偿电路(图1)。这对于由ISET引脚处存在的寄生电容带来的电流调节环路不稳定可起到有效的补偿作用。

图1:BQ25100的补偿电路
欢迎分享,转载请注明来源:内存溢出
微信扫一扫
支付宝扫一扫
评论列表(0条)