
“只许成功,不许失败”—— 对于当今那些始终保持正常运转的电气基础设施 (电信网络、互联网和电网等) 的设计师而言,这很可能是他们的座右铭。问题是,此类基础设施的构件 (从不起眼的电容器到高度智能化的刀片服务器) 其使用寿命都是有限的,而且它们的寿命终止常常会出现在您最担心、最不愿意的时刻。针对停机问题的常用解决方案是采用冗余结构,这是指在某个关键组件发生故障时随时可以接管并生效的后备系统。
例如:交付给用户的高可用性计算机服务器通常配有两个相似的 DC 电源,用于给每块专用电路板馈电。每个电源能独自承担整个负载的供电,而且两个电源通过电源二极管连接在一起实现二极管“或”,以构成单个 1 + 1 冗余电源。就是说,由电压较高的那个电源向负载输送功率,而另一个电源则处于待用状态。假如那个工作电源的电压由于故障或移除的原因而下降或消失,则曾经是具有较低电压的电源变成了较高电压电源,于是由它接管为负载供电的工作。二极管负责避免反向馈电及两个电源之间的交叉传导,同时保护系统免遭电源故障的损坏。
二极管“或”是一种简单的“赢家通吃”之系统,这里由电压最高的电源提供全部的负载电流。电压较低的电源则处于空闲状态,直到被调用为止。虽然易于实现,但 1 + 1 解决方案效率欠佳,有可能被更好地用于改善总体工作效率及寿命的资源给白白浪费掉了。由所有电源共同均分负载的供电效果要好得多,其优势如下:
1、 如果各承担一半的负载,那么电源的寿命会有所延长,并有利于散播电源热量和减小电源组件上承受的热应力。电子产品关于寿命有这样一条经验法则:温度每下降 10°C,组件的故障率将减半。这对于提升可靠性是一项重大利好。
2、由于较低电压电源始终处于可供使用的状态,因此当切换至备用电源时却发现其早已悄无声息地发生了故障 (这在简单的二极管“或”系统中是有可能出现的),这种情况并不令人感到意外。
3、在负载均分系统中,可以并联多个现有的小电源以构成一个较大的电源。
4、发生电源故障时的恢复动态特性更加平稳快速,因为电源变化属于“较多和较少”,而并非“关断和接通”。
均流的方法把多个电源的输出连接起来可使其均分一个公共负载电流。多个电源之间的负载电流分配取决于个别电源的输出电压以及至共同负载的电源通路电阻。这被称为“压降均分”(droop sharing)。为了避免电源反向馈电并使系统与故障电源相隔离,可以采取与每个电源串联的方式插入二极管。当然,这个增加的二极管电压降会对负载均分的平衡产生影响。
压降均分虽然简单,但均分准确度的控制欠佳,而且串联二极管将产生电压和功率损耗。一种可控性更好的均流方式是监视电源电流,将之与每个电源需要提供的平均电流进行比较,然后调节电源电压 (通过其微调引脚或反馈网络),直到电源电流与要求值相匹配为止。这种方法需要布设至每个电源的导线 (一根共享总线),以指示每个电源需要贡献的电流。均流环路补偿采用定制的设计方式,以适应电源环路动态特性。受控均流要求进行谨慎的设计,并可使用所有的电源 (在某些系统中这是不可能的)。
本文介绍了一种新颖的均流方法,其可实现个别电源贡献电流的主动控制,但同时具有压降均分的简单性。在该系统中,用可调二极管替代了一般的二极管,这种二极管具有可通过调节以实现平衡均流的接通电压。此方法可获得优于压降均分的均分准确度,而且可调二极管用于实现均流所需消耗的功率极少,远远低于传统二极管的功率损耗。由于不需要共享总线,因此其可实现较简单和独立于电源的补偿和便携式设计。对于那些难以使用或无法使用其微调引脚和反馈网络的电源而言,这种方法是理想的选择。
均流控制器LTC4370 运用了凌力尔特专有的可调二极管均流方法。该器件采用充当可调二极管的外部 N 沟道 MOSFET 实现了两个电源之间的负载平衡,这些二极管的接通电压可以调节,从而实现平衡均流。图 1 示出了 LTC4370 在两个 12V 电源之间均分一个 10A 负载的情形。

图 1:LTC4370 在两个二极管“或”12V 电源之间平衡一个 10A 负载电流。均流通过调节 MOSFET 电压降以补偿电源电压的失配来实现
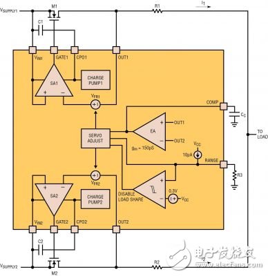
图 2 示出了影响负载均分的器件内部组件。误差放大器 EA 负责监视 OUT1 和 OUT2 引脚之间的差分电压。它设定两个伺服放大器 (SA1 和 SA2,每个电源采用一个) 的正向调节电压 VFR。伺服放大器调节外部 MOSFET 的栅极 (因而包括其电阻) 以使 MOSFET 两端的正向压降等于正向调节电压。误差放大器将较低电压电源上的 VFR 设定为 25mV 的最小值。较高电压电源上的伺服被设定为 “25mV + 两个电源电压的差”。这样,两个 OUT 引脚电压实现了均等。OUT1 = OUT2 意味着 I1 • R1 = I2 • R2。于是,倘若 R1 = R2 则 I1 = I2。可以采用对取值不同的检测电阻器进行简单的调整以形成“比例式”均流,即:I1 / I2 = R2 / R1。请注意,负载电压跟踪低于最低电源电压 25mV。

图 2:LTC4370 中与负载均分相关的内部组件
MOSFET 与伺服放大器一道起一个二极管的作用,此二极管的接通电压为正向调节电压。MOSFET 在其正向压降下降至低于调节电压时被关断。当 MOSFET 电流增加时,栅极电压上升以减小导通电阻,从而把正向压降保持在 VFR。这会发生在栅极电压高出电源电压达 12V 之前。电流的进一步上升将导致 MOSFET 两端的压降以 IFET • RDS(ON) 线性增加。
鉴于上述情况,当误差放大器设定了伺服放大器的正向调节电压时,其在功能上等同于调节 (基于 MOSFET 的) 二极管的接通电压。调节范围从 25mV 的最小值至由 RANGE 引脚设定的最大值 (见下文中的“设计考虑”)。
控制器能实现 0V 至 18V 电源的负载均分。当两个电源均低于 2.9V 时,需要在 VCC 引脚上连接一个 2.9V 至 6V 的外部电源,以为 LTC4370 供电。当出现反向电流时,MOSFET 的栅极将在 1μs 之内关断。对于一个大的正向压降,栅极也将在不到 1μs 的时间里接通。快速接通 (这一点对于低电压电源很重要) 是利用集成型充电泵输出端上的一个储能电容器实现的。该电容器在器件上电时储存电荷,并在快速接通过程中输送 1.4A 的栅极上拉电流。
/EN1 和 /EN2 引脚可用于关断其各自的 MOSFET。需注意,电流仍会流过 MOSFET 的体二极管。当两个通道均关断时,器件的电流消耗减低至每个电源 80μA。FETON 输出负责指示各自的 MOSFET 是处于导通还是关断状态。
均流特性图 3 示出了 LTC4370 采用可调二极管法时的均流特性。图 3 包含两幅曲线图,皆在 x 轴上具有电源电压差 ∆VIN = VIN1 – VIN2。上方的曲线图示出了两个归一化至负载电流的电源电流;下方的曲线图则示出了 MOSFET 两端的正向电压降 VFWDx。当两个电源电压相等 (∆VIN = 0V) 时,电源电流相等,而且两个正向电压处于 25mV 的最小伺服电压。当 VIN1 升至高于 VIN2 (∆VIN 为正),VFWD2 保持在 25mV,而 VFWD1 则精确地随着 ∆VIN 而增加,以维持 OUT1 = OUT2。这反过来又使得 I1 = I2 = 0.5ILOAD。

图 3:当电源电压差异变化时,采用 LTC4370的均流特性方法
对于由 RANGE 引脚设定的 VFWD 之调节有一个上限。就图 3 中的例子而言,该限值为 525mV,由 RANGE 引脚设定在 500mV。一旦 VFWD1 达到该限值,均流就将变得不平衡,VIN1 的任何进一步上升都将把 OUT1 推至高于 OUT2。
断点为 VFR(MAX) – VFR(MIN),此时较高电压电源提供了较多的负载电流。当 OUT1 – OUT2 = ILOAD • RSENSE 时,全部负载电流转移至 I1。这是 MOSFET M1 中功率耗散最大的工作点,因为全部负载电流都从其中流过,产生了最大的正向压降。例如:一个 10A 负载电流在 MOSFET 中引起 5.3W (= 10A • 525mV) 的功率耗散。如果 ∆VIN 有任何进一步的上升,则控制器将使 M1 两端的正向压降减低至 25mV 的最小值。在未均分负载电流的情况下,对于大的 VIN,这可以最大限度地减少 MOSFET 中的功率耗散。对于负 ∆VIN,动作是对称的。
在本例中,均分捕获范围为 500mV,并且由 RANGE 引脚电压设定。凭借此范围,控制器能够共用具有一个 ±250mV 容差的电源。这转化为:3.3V 电源的 ±7.5% 容差、5V 电源的 ±5% 容差、以及 12V 电源的 ±2% 容差。
设计考虑以下是针对负载均分设计的一些高层次考虑因素。
MOSFET 选择 — 理想的情况是,MOSFET 的 RDS(ON) 应足够小,这样控制器就能够在 MOSFET 中流过一半负载电流时在其两端维持 25mV 的最小正向调节电压。如果 RDS(ON) 较高,则会妨碍控制器调节 25mV。在此场合中,未调节压降为 0.5IL • RDS(ON)。当该压降上升时,均分断点 (现在由 VFR(MAX) – 0.5IL • RDS(ON) 确定) 将提前出现,导致捕获范围缩小。
由于 MOSFET 会耗散功率 (在图 3 中高达 IL • VFR(MAX)),因此应适当地选择其封装和散热器。减少 MOSFET 功率耗散的唯一办法是采用准确度更高的电源或者放弃均分范围。
RANGE 引脚 — RANGE 引脚负责设定应用的均分捕获范围,而这又取决于电源的准确度。比如:采用 ±3% 容差电源的 5V 系统将需要一个 2 • 5V • 3% (即 300mV) 的均分范围 (较高的电源为 5.15V,而较低的则为 4.85V)。RANGE 引脚具有一个 10μA 的精准内部上拉电流。在 RANGE 引脚上布设一个 30.1k 电阻器可将其电压设定为 301mV,此时控制器能够补偿 300mV 的电源压差 (见图 4)。

图 4:带状态指示灯的 5V 二极管“或”负载均分。当任意 MOSFET 关断时,红光 LED D1 将点亮,表示均分出现中断
把 RANGE 引脚置于开路状态 (如图 1 所示) 将提供 600mV 的最大可能均分范围。但是,当伺服电压接近二极管电压时,电流将会流过 MOSFET 的体二极管,从而引起均分损耗。把 RANGE 引脚连接至 VCC 可停用负载均分功能,以将器件变为一个双通道理想二极管控制器。
补偿 — 负载均分环路利用连接在 COMP 引脚和地之间的单个电容器进行补偿。该电容器必须为 MOSFET 输入 (栅极) 电容 CISS 的 50 倍。如果并未在使用快速栅极接通 (未接入 CPO 电容器),则该电容器可以仅为 10 x CISS。
检测电阻器 — 检测电阻器决定了负载均分准确度。准确度随着电阻器电压降的增加而有所改善。最大误差放大器失调为 2mV。因此,25mV 的检测电阻器压降将产生一个 4% 的均分误差。如果功率耗散指标的重要性高于准确度,则可减低检测电阻器的阻值。
结论历史上,在电源之间平衡负载电流一直是个难题,这不禁让我们联想到走钢丝的惊险场景。当电源模块或砖型电源未提供内置支持时,有些设计人员将花费大量的时间设计良好受控的系统 (并在电源类型改变时重新进行设计);而其他的设计师则将勉强接受基于电阻的粗略型压降均分法。
LTC4370 采用了一种完全不同于任何其他控制器的电源负载均分方法。该器件可简化设计 (特别是对于那些不适于实施执行中微调的电源),而且其可移植到各种不同类型的电源。固有的二极管特性可防止电源遭受反向电流,并保护系统免遭故障电源的损坏。LTC4370 为一个精细复杂的问题提供了简单、精巧和紧凑的解决方案。
欢迎分享,转载请注明来源:内存溢出
微信扫一扫
支付宝扫一扫
评论列表(0条)