
本文简要介绍了BCD的新一代2合1电源管理芯片AP3968/69/70的特点及工作原理。
AP3968/69/70的特点:
(1)原边控制方式,无须光耦以及副边恒压恒流控制器;
(2)内置高压功率三极管,700V以上耐压;
(3)内置高压线补偿和输出电源线补偿;
(4) DIP-8和SOIC-7封装,满足爬电距离安规;
(5)恒压恒流精度高,均满足±5%的充电器和LED应用;
(6)低待机功率(<100mW)和高转换效率,轻松满足EPS2.0等国际标准;
(7)整体方案元件少,成本低;
(8)是小家电、路由器、充电器、LED以及机顶盒的优选方案。
AP3968/69/70的工作原理

图 1,AP368/69/70功能框图

图2,AP3968/69/70的应用简图
图1是AP3968/69/70的内部功能框图, 图2是相应的应用简图。这是一款原边控制模式的的脉冲频率调制(PFM)控制器芯片,启动时首先从与电网连接的外接启动电阻Rst获得初始电流,供电源端VCC,然后从芯片外围的变压器的辅助绕组供给正常工作时的足够能量。UVLO比较器确保了AP68/69/70在一定的开启电压和关断电压区间内可靠运行。AP3968/69/70工作分为恒压和恒流模式两部分, 而且均为变压器电流断续(DCM)运行方式。恒压是通过辅助绕组接收电压反馈信号,电压采样时间固定,通过开关频率调节来稳定输出电压。恒流工作则是固定变压器输出绕组的开通时间与关断时间比来实现。另外,AP3968/69/70增加了噪音抑制电路,这是迄今面市的其他PFM电源管理芯片不能具有的特色。

图3,AP3968/69/70的典型单输出应用及电压电流特性

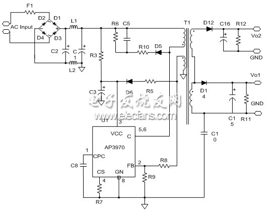
图4,AP3968/69/70的典型双输出应用
图3和图4分别是AP3968/69/70的典型单输出和双输出应用线路。具体地,目前市场的几类主要应用见表1。
欢迎分享,转载请注明来源:内存溢出
微信扫一扫
支付宝扫一扫
评论列表(0条)