
1 引言
随着单片机日益广泛的应用,为了降低单片机系统开发的成本和难度,许多单片机生产厂商推出了支持ISP技术的单片机,其中就包括主流厂商ATMEL公司生产的AT89S系列单片机。ISP(InSySTem Programming)即在线系统编程,该技术允许用户对电路板上的单片机擦除、写入最终程序代码,免去了传统开发过程中所需的仿真器、编程器等开发工具,且使用户能在线对单片机进行软件升级。
ISP技术需要通过ISP下载线及相应的程序下载软件来实现,目前多数的下载线为并口下载线,而并口已经逐渐被市场淘汰,现在的许多笔记本电脑和台式机都取消了并口配置,因此,USB接口的ISP下载线已成为主流。本文提出了一种基于USB接口的ISP下载线设计方案,该方案成本低、电路简单、易于自制且使用方便。
2 设计方案说明
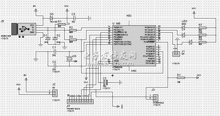
设计方案以ATMEGA8单片机为核心,具体电路原理图如图1所示。

图1 ISP下载线电路原理图
ATMEGA8单片机是基于增强的AVR RISC结构的低功耗8位CMOS微控制器,PDIP封装形式的引脚如图2所示。

图2 ATMEGA8引脚图
图1中,ATMEGA8单片机对USB串口协议进行软件模拟,结合电脑端的驱动程序和目标程序下载软件,可实现与电脑的USB接口连接及对目标器件以ISP方式进行代码的擦除、写入。电路图中的ISP端口定义如图3所示。

图3 ISP端口定义
欢迎分享,转载请注明来源:内存溢出
微信扫一扫
支付宝扫一扫
评论列表(0条)